Published:2011/4/25 1:38:00 Author:Rebekka | Keyword: ACCORD, 2003 models , engine | From:SeekIC

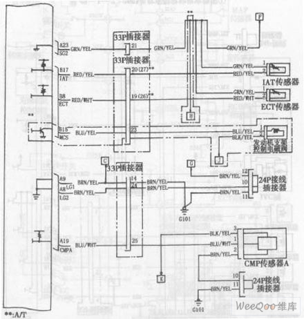
ACCORD 2003 models engine circuit diagram is shown as above.
Reprinted Url Of This Article:
http://www.seekic.com/circuit_diagram/555_Circuit/ACCORD_2003_models_engine_circuit_diagram_3.html
Print this Page | Comments | Reading(3)
Code: