Published:2013/12/29 20:03:00 Author:lynne | Keyword: Beijing Hyundai Sang Nata Radio System Diagram (one), | From:SeekIC

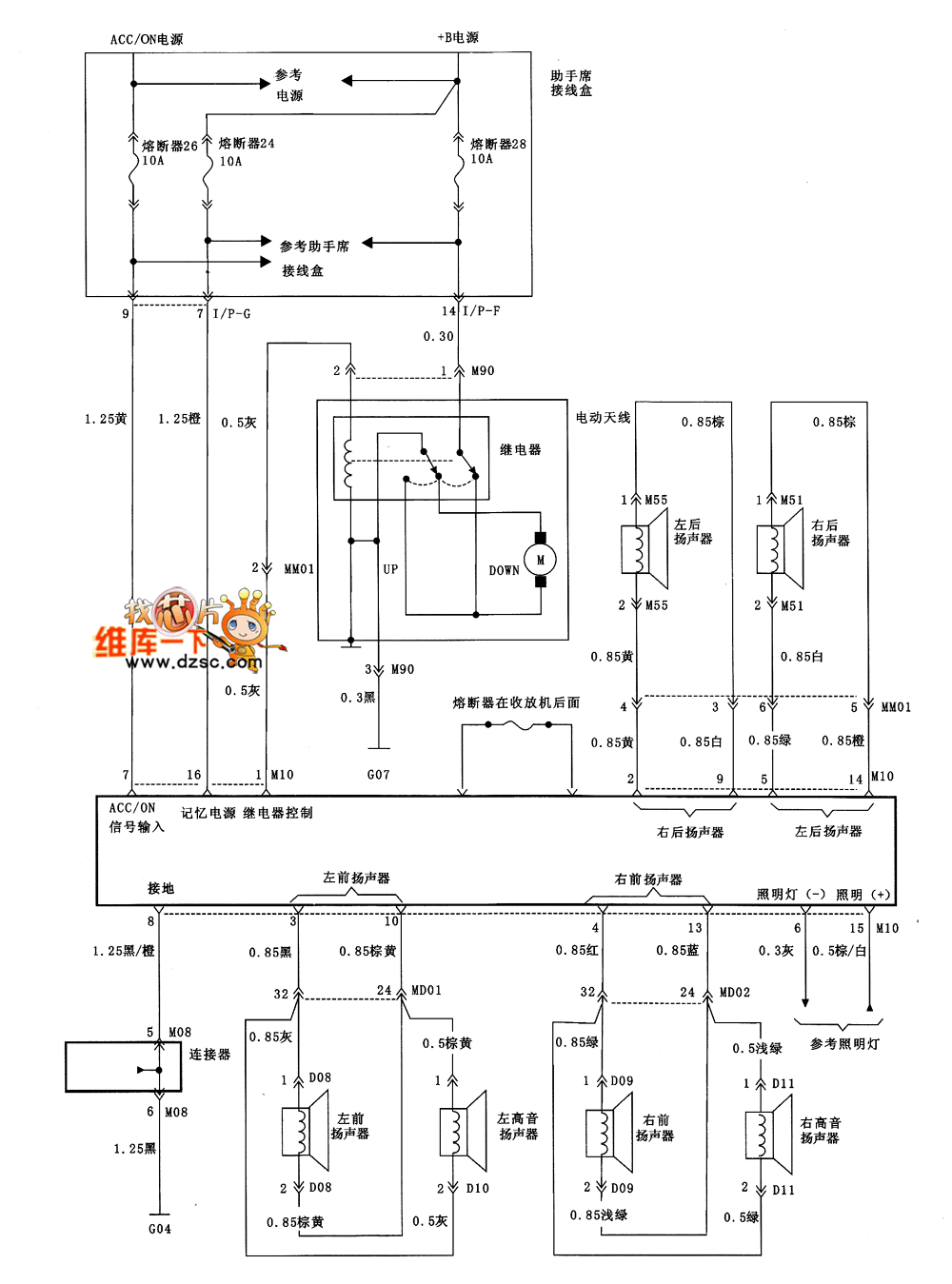
Beijing Hyundai Sang Nata Radio System Diagram (one) shown as follows:
Reprinted Url Of This Article:
http://www.seekic.com/circuit_diagram/555_Circuit/Beijing_Hyundai_Sang_Nata_Radio_System_Diagram_one.html
Print this Page | Comments | Reading(3)
Code: