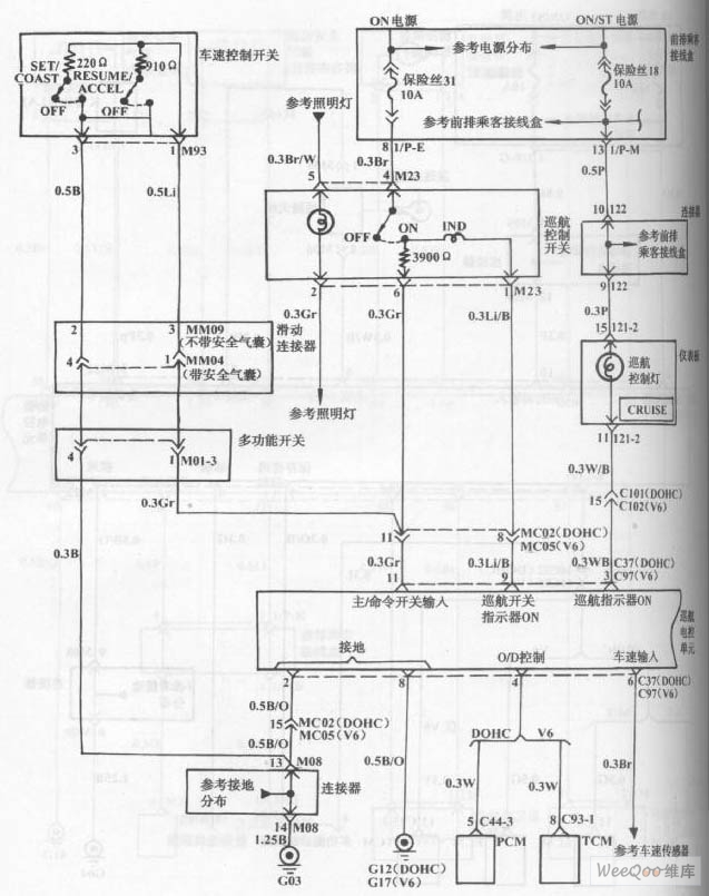
Published:2011/8/1 2:43:00 Author:Felicity | Keyword: Hyundai Sonata Car, Cruise Control | From:SeekIC

Reprinted Url Of This Article:
http://www.seekic.com/circuit_diagram/555_Circuit/Hyundai_Sonata_Car_Cruise_Control_Circuit_the_1st.html
Print this Page | Comments | Reading(3)
Code: