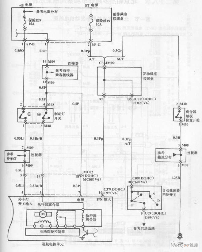
Published:2011/7/18 3:15:00 Author:Felicity | Keyword: Hyundai Sonata Car, Cruise Control, Circuit, (the 2nd) | From:SeekIC

Reprinted Url Of This Article:
http://www.seekic.com/circuit_diagram/555_Circuit/Hyundai_Sonata_Car_Cruise_Control_Circuit_the_2nd.html
Print this Page | Comments | Reading(3)
Code: