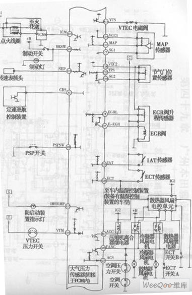
Published:2011/7/18 2:59:00 Author:Felicity | Keyword: Yage Sedan V6 Engine Electronic Control System Circuit (the 2nd) | From:SeekIC

Reprinted Url Of This Article:
http://www.seekic.com/circuit_diagram/555_Circuit/Yage_Sedan_V6_Engine_Electronic_Control_System_Circuit_the_2nd.html
Print this Page | Comments | Reading(3)
Code: