Published:2009/6/30 2:42:00 Author:May | From:SeekIC

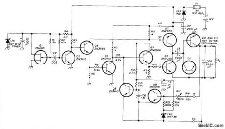
High-effkiency polarity inverter for mobile applications provides wellregulated ad justable negative output voltage at 2 A from positive auto battery source. Stable UJT oscillator al drives transistor Q2 to produce symmetrical square wave. Q3 buffers output and furnishes driving power for inverter Q4 and output stage Q7. Q4 and Q5 together drive Q6 into complete saturation. Q6 and Q7 form complementary-symmetry output operating in saturation mode, with only one transistor turned on at a time. As they are alternately switched on and off, square wave alternating between ground and nearly battery potential is applied to Q3. Q10 and Q11 are connected as diodes for clamping square wave negatively. Output voltage is regulated by transistor feedback loop Q8 and Q9, with zener CR2 providing stable reference. R10 is 100 ohms for 2 A maximum; increasing its value improves efficiency but reduces maximum current.—J. R. Laughlin, Medium Current Polarity Inverter, Ham Radio, Nov. 1973, p 26-30.
Reprinted Url Of This Article:
http://www.seekic.com/circuit_diagram/A-D_D-A_Converter_Circuit/_12_V_TO_-2_V.html
Print this Page | Comments | Reading(3)
Code: