Published:2009/7/9 1:16:00 Author:May | From:SeekIC

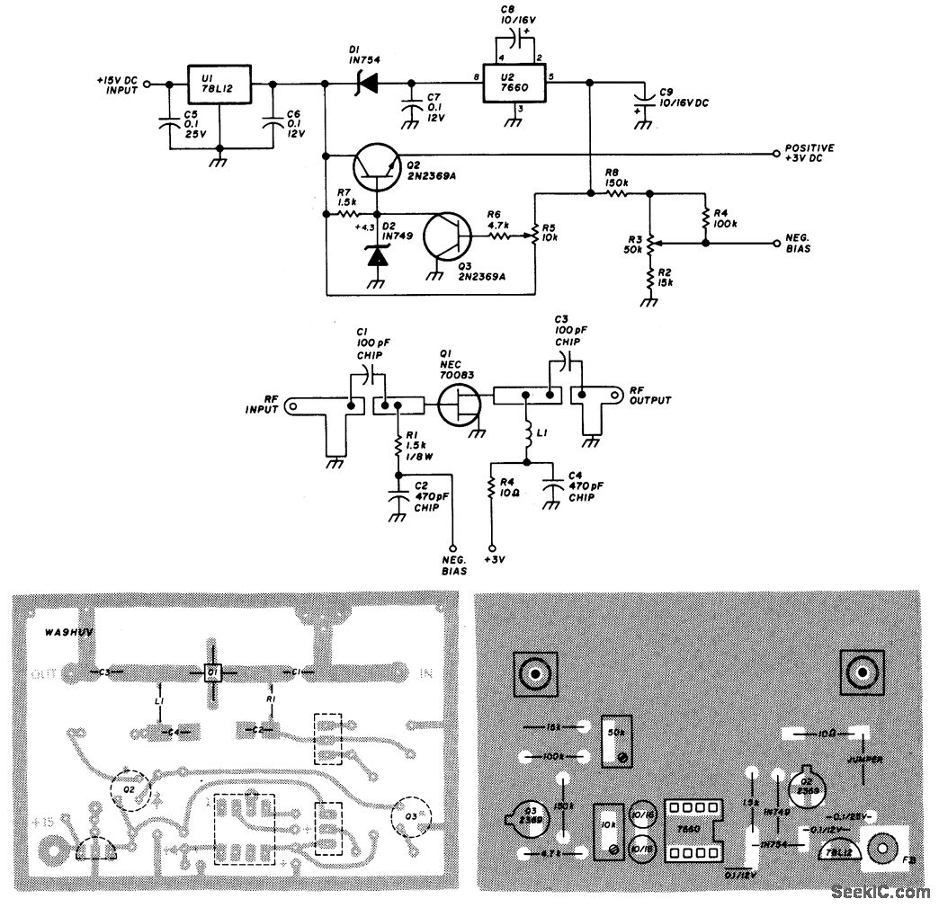
Using an NEC70083, this 1296-MHz amplifier delivers about 17-dB gain and around 1- to 1.5-dB noise. It is constructed on a G-10 epoxy fiberglass PC board. Use the layout shown because this is impor-tant for correct performance.The power supply/regulator delivers the regulated 3-Vdc for the drain circuit and U2 produces a nega-tive bias for the gate circuit. R5 sets the drain voltage to+3 V and R3 sets the gate bias. Typically, the drain current is about 10 mA.
Reprinted Url Of This Article:
http://www.seekic.com/circuit_diagram/Amplifier_Circuit/1296_MHz_RF_AMPLIFIER.html
Print this Page | Comments | Reading(3)
Code: