Published:2011/5/17 1:35:00 Author:Ecco | Keyword: Accurate , measuring , amplifier | From:SeekIC

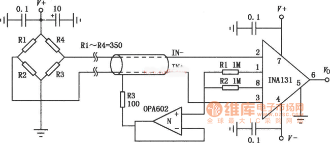
INA131 is a low-cost general-purpose amplifier, the internal gain resistance corrected by the laser will make the gain error be small, it can provide the standard gain with 100 times by itself. High precision measuring amplifier is shown as Figure, the input signal is from the electrical bridge sensor (such as strain load cell, displacement measurement sensors, etc.). This connection has high interference suppression to the 50Hz power interference and high common-mode interference. If magnification is 100, it needs a higher gain, it should be increased a gain resistor RG between ①, ⑧ foot, the gain size is: G = 100 +250 kΩ / RG.
Reprinted Url Of This Article:
http://www.seekic.com/circuit_diagram/Amplifier_Circuit/Accurate_measuring_amplifier_circuit_diagram.html
Print this Page | Comments | Reading(3)
Code: