Published:2011/7/13 19:56:00 Author:leo | Keyword: Single chip audio integrated circuit, Pocket-sized radio | From:SeekIC

ULN3839A is a kind of single chip audio integrated circuit used in pocket-sized radio and other kinds of radios.
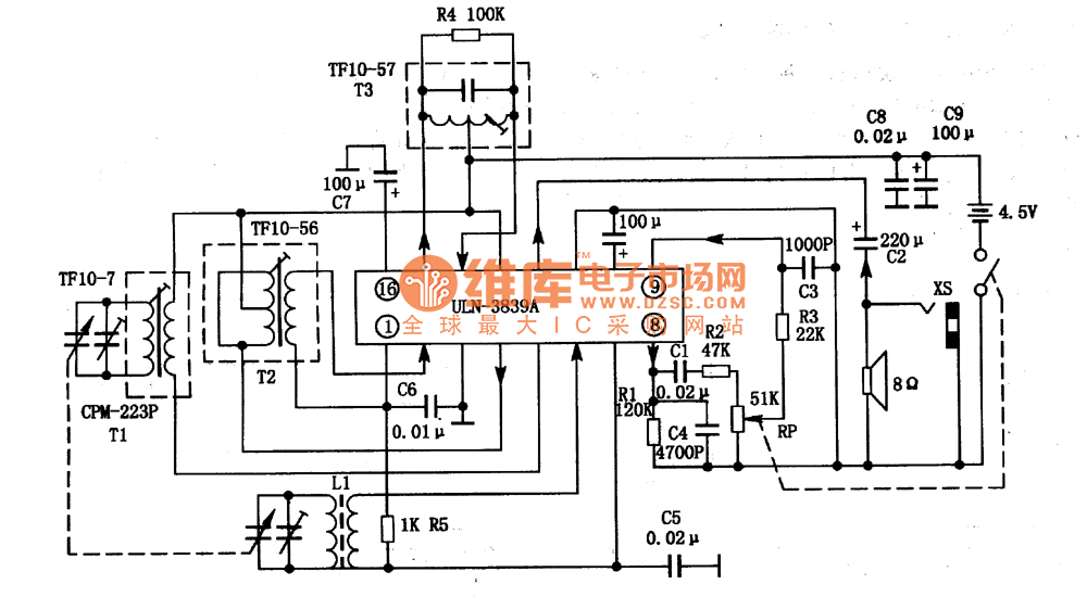
1.ULN3839A integrated chip inner circuit diagram and pin functions:ULN3814A has three suffix: ULN3839A-1, ULN3839A-2 and ULN3839A-3. These three kinds of circuit are almost the same. ULN3839A has all AM audio circuits including AM AGC, LO, MIX, ZF, detection and so on. It adopts 16 pins direct inserting package which you can see in the picture.
2.Main parameters of ULN3839A:Its power supply voltage is 1.8 V to 10 V and the classic operating voltage is 3 V , 4.5 V and 6 V. When Vcc is 3 V and Ta is 25℃, it has the following parameters:(1)Sensibility S. When Vo is 20 mV , its classic value is 3μV(2)Detection output. Its classic value is 100 mV.(3)Voltage gainG(V). Its minimum value is 36 dB and maximum value is 44 dB and classic value is 40 dB.(4)Output power Po. When D is 10%,When Vcc is 3 V, its classic value is 50 mW;When Vcc is 6 V, its minimum value is 250 mW and classic value is 350 mW.
Reprinted Url Of This Article:
http://www.seekic.com/circuit_diagram/Amplifier_Circuit/Amplifier_Circuits-Audio/ULN3839A_An_AM_single_chip_audio_integrated_circuit.html
Print this Page | Comments | Reading(3)
Code: