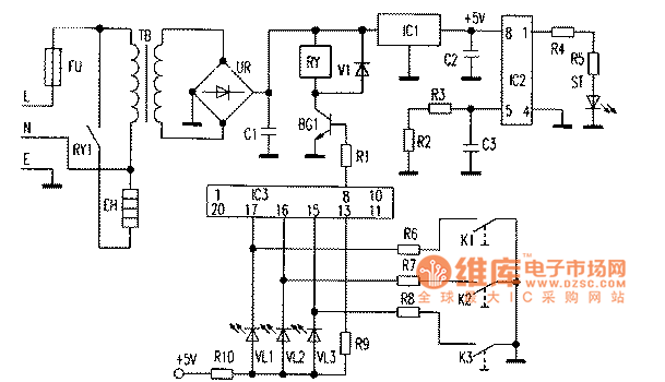
Published:2011/4/20 2:27:00 Author:Jessie | Keyword: automatic rice cooker | From:SeekIC

Reprinted Url Of This Article:
http://www.seekic.com/circuit_diagram/Amplifier_Circuit/Amplifier_Circuits-Audio/Xigui_GDS65_C_automatic_rice_cooker.html
Print this Page | Comments | Reading(3)
Code: