© 2008-2012 SeekIC.com Corp.All Rights Reserved.
Published:2011/7/10 2:20:00 Author:leo | Keyword: The FET chopping amplifier circuit, AC amplifier | From:SeekIC

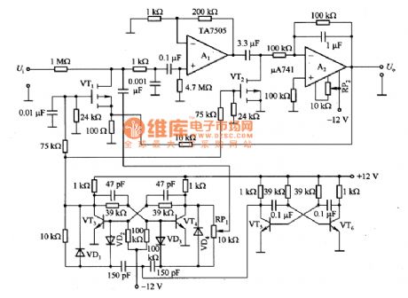
Picture 1 shows a FET chopping amplifier circuit. Chopping amplifier is made up of chopping part, AC amplifier, and modulator and so on. In this circuit, 3SK38A(VT1 and VT2) is specially developed for FET with grid-source light current and small capability . It is enhancement mode component with the maximum voltage value of 3V. The multivibrator made up of VT5 and VT6 generates square-wave signals which pass through the trigger formed by VT5 and VT6 to be reshaped. After reshaped, the signals are added to the grid of VT1 to be modulated and the modulating frequency is 185Hz.
Reprinted Url Of This Article:
http://www.seekic.com/circuit_diagram/Amplifier_Circuit/Amplifier_Circuits-Vacuum_Tube/The_FET_chopping_amplifier_circuit.html
Print this Page | Comments | Reading(3)
Response in 12 hours
© 2008-2012 SeekIC.com Corp.All Rights Reserved.
Code: