Published:2012/9/23 21:41:00 Author:Ecco | Keyword: Automatically , polarity selecting, electric E , amplifier | From:SeekIC

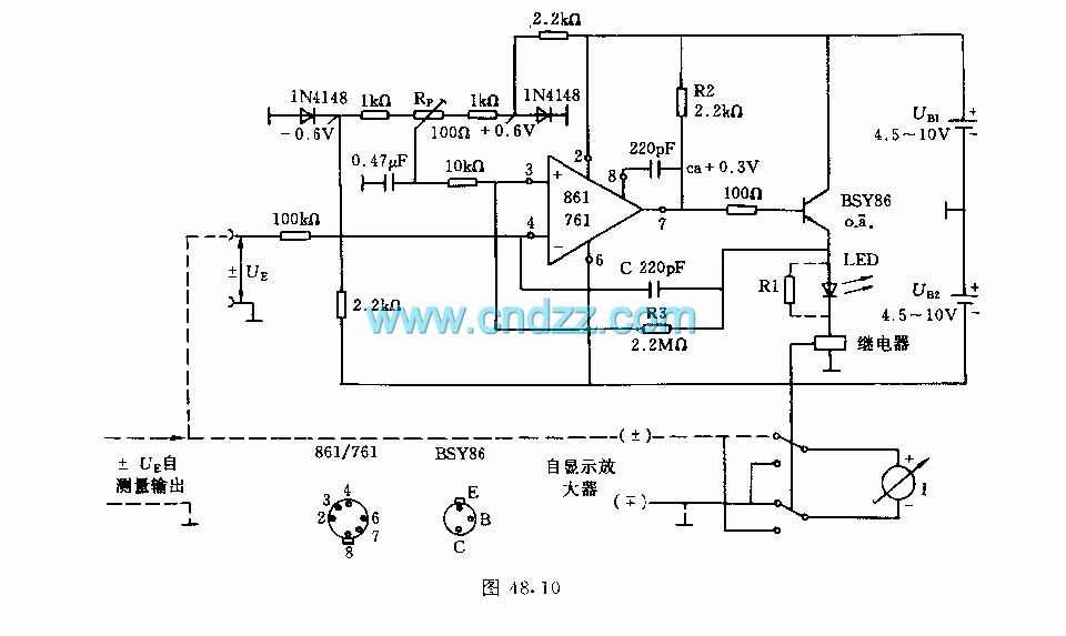
The measured voltage conversion by change-over switch is time consuming, and it is easy to generate mistake. The circuit shown in figure uses relays to automatically convert polarity. The operational amplifier 861 or 761 is used as comparator. The output voltage can control relay by the emitter follower. The relay coils is connected with a light emitting diode in series to display the selected signal.
Reprinted Url Of This Article:
http://www.seekic.com/circuit_diagram/Amplifier_Circuit/Automatically_polarity_selecting_electric_E_amplifier_circuit.html
Print this Page | Comments | Reading(3)
Code: