Published:2009/7/24 5:04:00 Author:Jessie | From:SeekIC

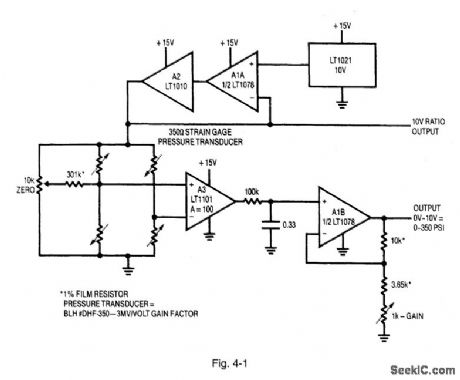
Figure 4-1 shows signal conditioning for a 350-Ω transducer bridge. The specified strain-gauge pressure transducer produces 3-mV output per volt of bridge excitation. The LT1021 reference, buffered by A1A and A2, drives the bridge. This potential also supplies the ratio output, permitting radiometric operation of a monitoring analog-to-digital converter (Chapter 8). Amplifier A3 extracts the bridge differential output at a gain of 100, with additional trimmed gain supplied by A1B. The circuit shown can be adjusted for a precise 10-V output at full-scale pressure. To trim the circuit, apply zero pressure to the transducer, adjust the 10-kΩ pot until the output just comes off 0 V. Then apply full-scale pressure and trim the 1-kΩ adjustment. Repeat the procedure until both points are fixed. LINEAR TECHNOLOGY, APPLICATION NOTE 43, P. 5.
Reprinted Url Of This Article:
http://www.seekic.com/circuit_diagram/Amplifier_Circuit/Bridge_based_instrumentation_amplifier.html
Print this Page | Comments | Reading(3)
Code: