Published:2009/7/14 20:33:00 Author:May | From:SeekIC

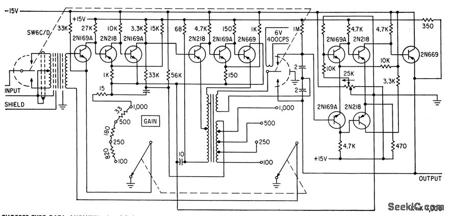
Careful design of transistor circuits between chopper input and chopper output gives gain stability within 0.01% for long-term operation (1,000 hours) front 15 to 35 C, linearity is equally precise for normal output range of plus or minus 10V.-F. Offner, Transistorized Data Amplifier Has High Gain-Stability, Electronics, 33:27, p 55-57.
Reprinted Url Of This Article:
http://www.seekic.com/circuit_diagram/Amplifier_Circuit/CHOPPER_TYPE_DATA_AMPLIFIER.html
Print this Page | Comments | Reading(3)
Code: