Published:2009/7/17 1:31:00 Author:Jessie | From:SeekIC

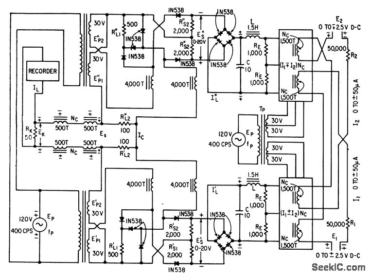
Uses two square-law multiplier circuits con taining only magnetic cores, silicon diodes, and resistors, to provide first square term of algebraic sum of currents I1 and I2, and second square term of difference of these cur rents.-J. Markus, Handbook of Electronic Control Circuits, McGraw-Hill, N.Y. 1959, p 104.
Reprinted Url Of This Article:
http://www.seekic.com/circuit_diagram/Amplifier_Circuit/FOUR_QUADRANT_ANALOG_MULTIPLIER.html
Print this Page | Comments | Reading(3)
Code: