Published:2009/6/28 23:21:00 Author:May | From:SeekIC

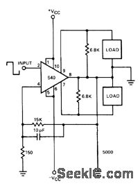
Signetics 540 power driver handles either push-pull or single-ended inductive loads such as relays, solenoids, motors, and electric hammers. In push-pull connection shown, load is driven in either positive, negative, or both arms of output. Either output can be selected by appropriate choice of input pulse polarity. Supply can be ±5 to ±25 V.- Signetics Analog Data Manual, Signetics, Sunnyvale, CA, 1977, p 764.
Reprinted Url Of This Article:
http://www.seekic.com/circuit_diagram/Amplifier_Circuit/HAMMER_DRIVER.html
Print this Page | Comments | Reading(3)
Code: