Published:2009/7/17 1:24:00 Author:Jessie | From:SeekIC

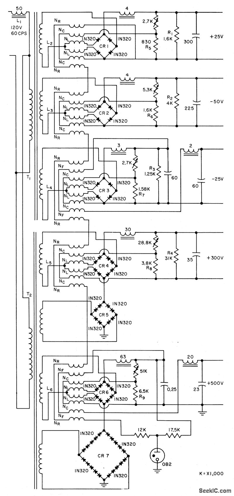
Magamps and saturating transformer maintain output regulation,within 3% for variation up to 20 V in supply voltage.Sillcon rectifiers in bridges convert a-c supply to d-c output at five different levels. Article gives all transformer winding data.-M. B. Meunier,Magnetic Amplifiers Regulate D-C Supply, Electronics, 31:9, p 68-70.
Reprinted Url Of This Article:
http://www.seekic.com/circuit_diagram/Amplifier_Circuit/MAGNETICALLY_REGULATED_D_C_SUPPLY.html
Print this Page | Comments | Reading(3)
Code: