Published:2011/7/8 3:57:00 Author:Fiona | Keyword: ringing | From:SeekIC

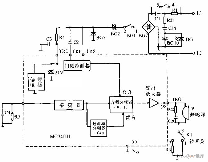
MC34011 ringing circuit is shown as above,the carrier ring signal sent by L1,L2 is sent into the ringing signal processing circuit of MC3401 after the bridge rectifying(threshold detection,comparison frequency division,output amplification, etc.).The ring signal is sent out from 39 pin to the buzzer.The loudness of the buzzer is controlled by K1 switch,when K1 is set at 1 ,the buzzer rings;when K1 is set at 2 ,the buzzer is light.
Reprinted Url Of This Article:
http://www.seekic.com/circuit_diagram/Amplifier_Circuit/MC34011_ringing_circuit.html
Print this Page | Comments | Reading(3)
Code: