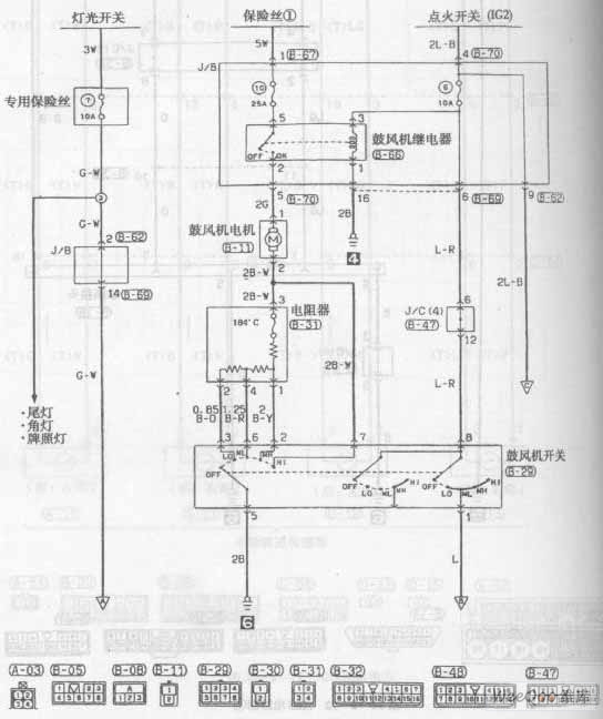
Published:2011/7/7 21:16:00 Author:Michel | Keyword: LingShuai Cars, Air-conditioning Circuit One | From:SeekIC

Air-conditioning Circuit of Southeast LingShuai Cars
Reprinted Url Of This Article:
http://www.seekic.com/circuit_diagram/Amplifier_Circuit/Other_circuit/Air_conditioning__Circuit_One_of_Southeast_LingShuai_Cars.html
Print this Page | Comments | Reading(3)
Code: