Published:2009/7/1 4:08:00 Author:May | From:SeekIC

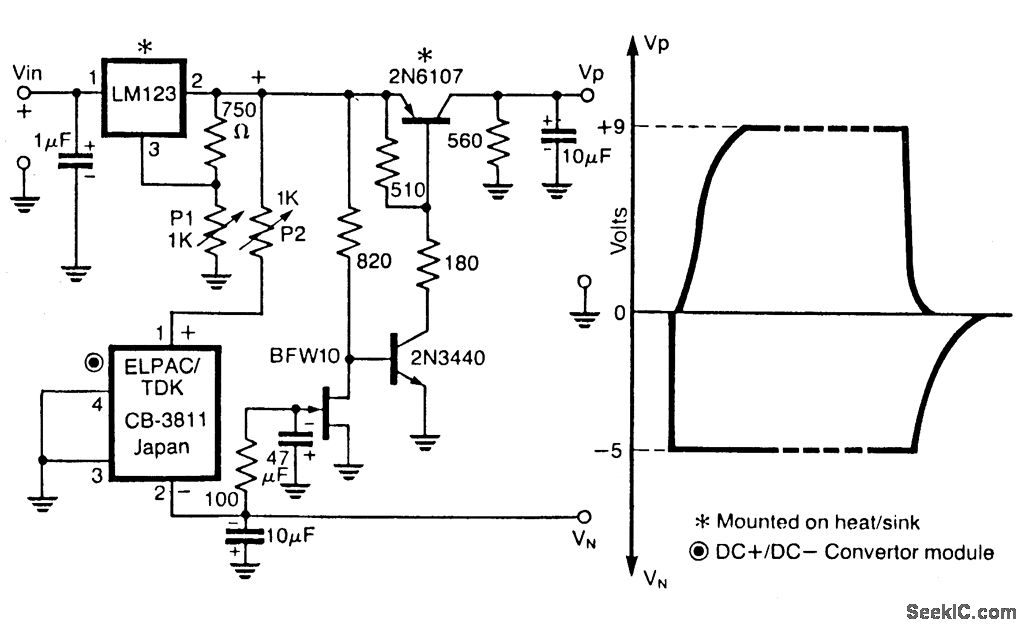
The dual regtilator circuit operates from a positive supply, which when switched ON powers the gate first, and when switched OFF shuts off the drain first as shown in the figure. This circuit incorporates the LM123, a three terminal positive regulator and a dc + to dc - converter, the outputs of which power the drains and gates of the power GaAsFETs in a power amplifier relay. The output of the three terminal regulator drives a dc + to dc - converter whose output biases an N-channel JFET suitably so as to pull the base of the series pass transistor 2N6107 to a level to turn it on. The circuit will turn off the drain supply whenever the negative potential on the Gate fails.
Reprinted Url Of This Article:
http://www.seekic.com/circuit_diagram/Amplifier_Circuit/POWER_GaAsFET_AMPLIFIER_WITH_SINGLE_SUPPLY.html
Print this Page | Comments | Reading(3)
Code: