Published:2011/5/17 21:10:00 Author:Ecco | Keyword: amplifier , tube | From:SeekIC

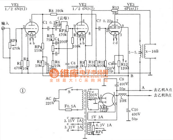
Each channel only needs two tubes. The amplification effect is divided into two parts which is based on the network. The first part is the voltage amplification part and the latter part is the penultimatestage and power amplifier stage. VE1, VE2 select 6N2 high μ pipe to improve the machine sensitivity. The major technical indicators of voltage amplifier stage are amplification times and frequency distortion. 6N2 amplification factor is 97.5, which is enough to meet the local requirements. Using resistance-capacitance coupling, the amplification of intermediate region is in the largest times, amplitude frequency and phase frequency characteristics are very flat.
Reprinted Url Of This Article:
http://www.seekic.com/circuit_diagram/Amplifier_Circuit/The_amplifier_circuit_diagram_of_6p14_tube.html
Print this Page | Comments | Reading(3)
Code: