Published:2011/6/3 7:16:00 Author:Seven | Keyword: high-frequency | From:SeekIC

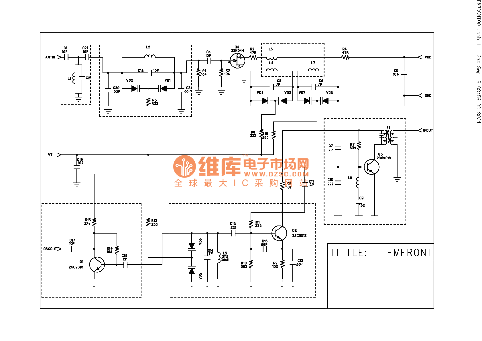
The classical high-frequency head circuit,FM, it is only for reference, the parameter of the element is self-decided.
Reprinted Url Of This Article:
http://www.seekic.com/circuit_diagram/Amplifier_Circuit/The_classical_high_frequency_head_circuit.html
Print this Page | Comments | Reading(3)
Code: