Published:2011/6/21 22:00:00 Author:qqtang | Keyword: timing circuit | From:SeekIC

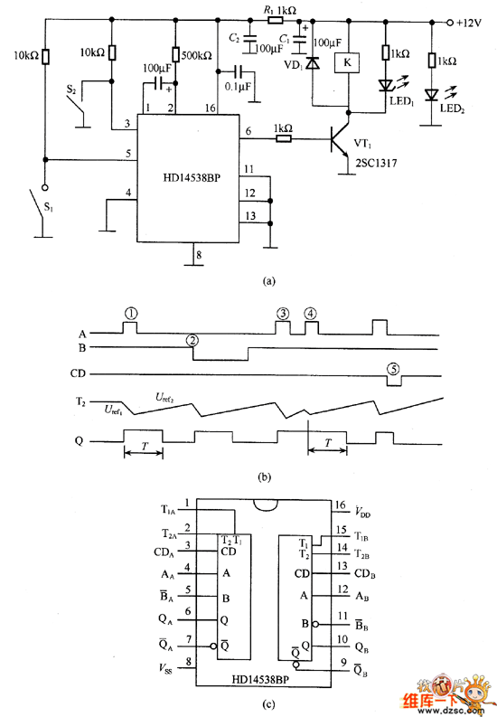
In the figure is the timing circuit composed of HDl4538. HDl4538 has many features, for example, when its single steady multi-resonance oscillator is used as the timer, both the positive edge or the passive edge of the pulse can trigger the circuit; the consuming current is low, when the working voltage is 15v, the current is only 15nA; the range of the working voltage is wide, which is 3~18v; the timing set is irrelevant to the working voltage, which is only decided by the external capacitors and the resistance values, the resistance can be 5kΩ~∞, the capacitance is 2000pF~∞.
HDl4538 contains 2 single steady multi-resonance oscillators.
Reprinted Url Of This Article:
http://www.seekic.com/circuit_diagram/Amplifier_Circuit/The_timing_circuit_composed_of_HDl4538.html
Print this Page | Comments | Reading(3)
Code: