Published:2011/5/16 9:42:00 Author:Christina | Keyword: Weikeda, amplifier circuit | From:SeekIC

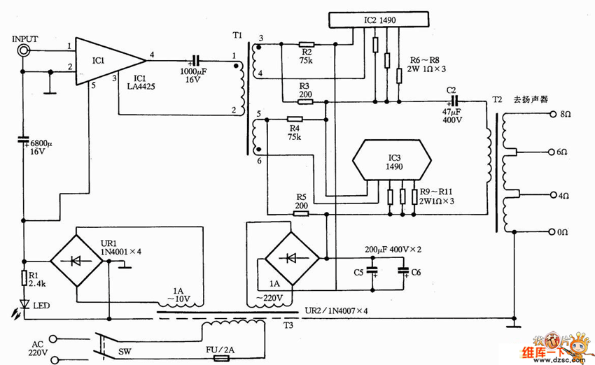
The Weikeda VPA-100 amplifier circuit is as shown:
Reprinted Url Of This Article:
http://www.seekic.com/circuit_diagram/Amplifier_Circuit/Weikeda_VPA_100_amplifier_circuit.html
Print this Page | Comments | Reading(3)
Code: