Published:2011/5/16 8:57:00 Author:Christina | Keyword: Yin Huang, amplifier, karaoke circuit | From:SeekIC

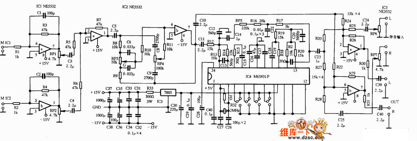
The Yin Huang A-888 amplifier karaoke circuit is as shown:
Reprinted Url Of This Article:
http://www.seekic.com/circuit_diagram/Amplifier_Circuit/Yin_Huang_A_888_amplifier_karaoke_circuit.html
Print this Page | Comments | Reading(3)
Code: