Published:2011/7/8 20:13:00 Author:chopper | Keyword: pin configuration, internal, equivalent circuit | From:SeekIC

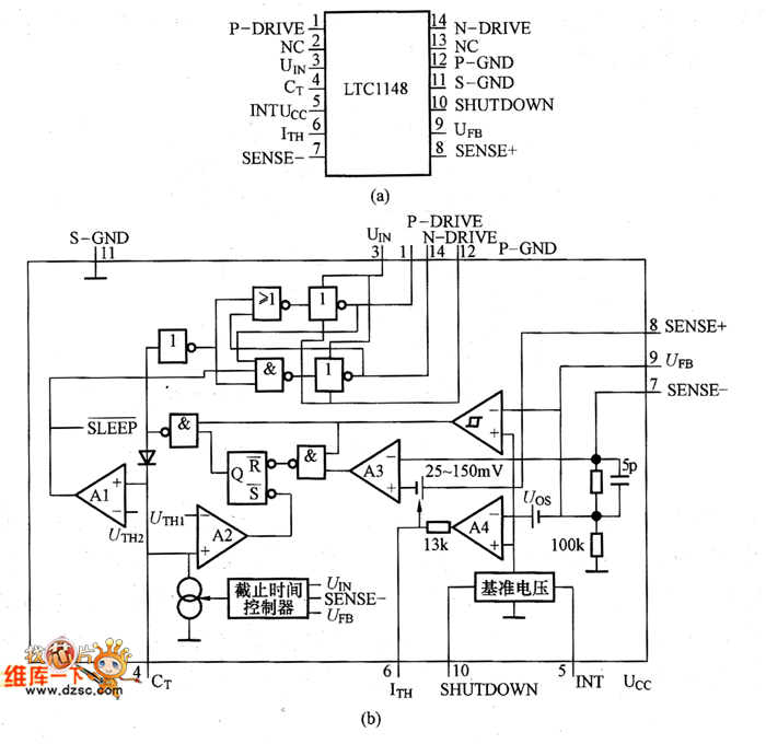
pin configuration and the internal equivalent circuit of LTC1148 are as shown in pictures. Pin ① (P-DRIVE) is connected to the grid of P-channel MOSFET,and when the output of this terminal is low, the high is the UI.When UI is lower than 8V,the external MOSFET sholuld use logic level threshold devices, and when UI is higher than 8V ,it should use the standard threshold devices.Pin ② (NC) is an empty pin, and it is connected to the power ground; Pin ③(UIN) is the power supply terminal.And 0.01 ~ 0.1μF ceramic bypass capacitor should be connected between pin ③ and pin @.
Reprinted Url Of This Article:
http://www.seekic.com/circuit_diagram/Amplifier_Circuit/pin_configuration_and_the_internal_equivalent_circuit_of_LTC1148.html
Print this Page | Comments | Reading(3)
Code: