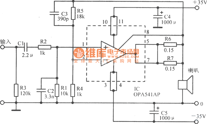
Published:2014/2/6 20:49:00 Author: | Keyword: OPA541 basic application circuit diagram, | From:SeekIC

Reprinted Url Of This Article:
http://www.seekic.com/circuit_diagram/Audio_Circuit/OPA541_basic_application_circuit_diagram.html
Print this Page | Comments | Reading(3)
Code: