Published:2011/6/9 1:52:00 Author:qqtang | Keyword: audio process, integrated circuit | From:SeekIC





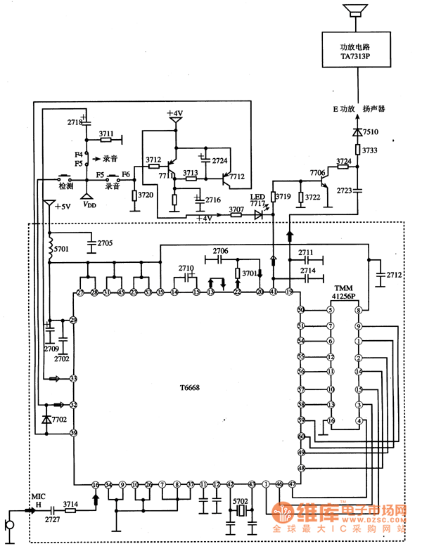
1. Function featuresThe internal circuit of T6668 consists of the microphone amplifier that is formed by CMOS backward amplifiers, the ADM separation/compound circuit which is responding to analog signal separation and digital signal compounding and D/A converting circuit; the clock that provide with address and control signal, counter and D/A (dynamic storage) connector, and portable transformer and band-pass filter which are used to improve the sound quality; the CPU connector for connecting computers conveniently, and other additional function circuits,etc.
Reprinted Url Of This Article:
http://www.seekic.com/circuit_diagram/Audio_Circuit/T6668__the_audio_process_integrated_circuit.html
Print this Page | Comments | Reading(3)
Code: