Published:2011/7/14 9:20:00 Author:Joyce | Keyword: TEANA , Corner Lamp | From:SeekIC

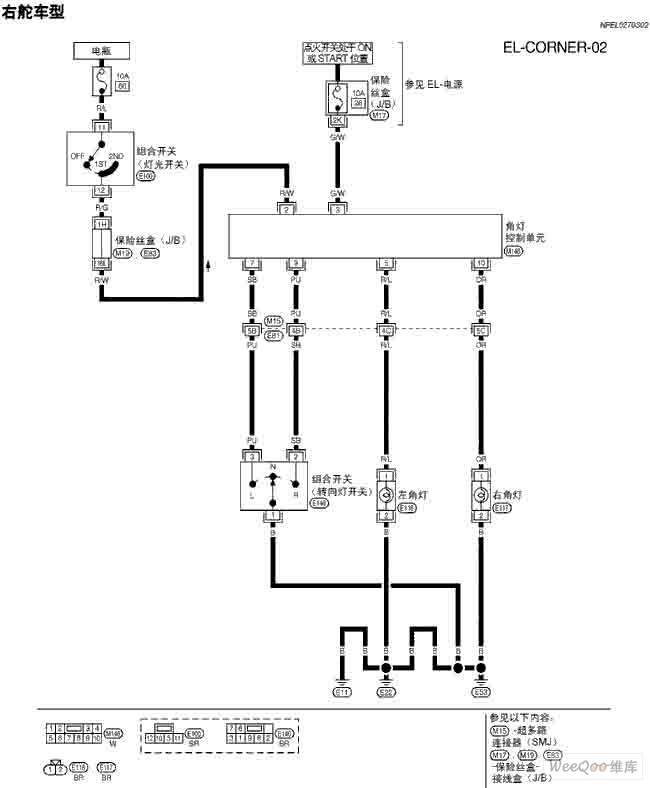
TEANA A33-EL Corner Lamp Circuit
Reprinted Url Of This Article:
http://www.seekic.com/circuit_diagram/Audio_Circuit/TEANA_A33_EL_Corner_Lamp_Circuit_Two.html
Print this Page | Comments | Reading(3)
Code: