Published:2011/7/14 9:04:00 Author:Joyce | Keyword: TEANA , Supplementary , Constrained System | From:SeekIC

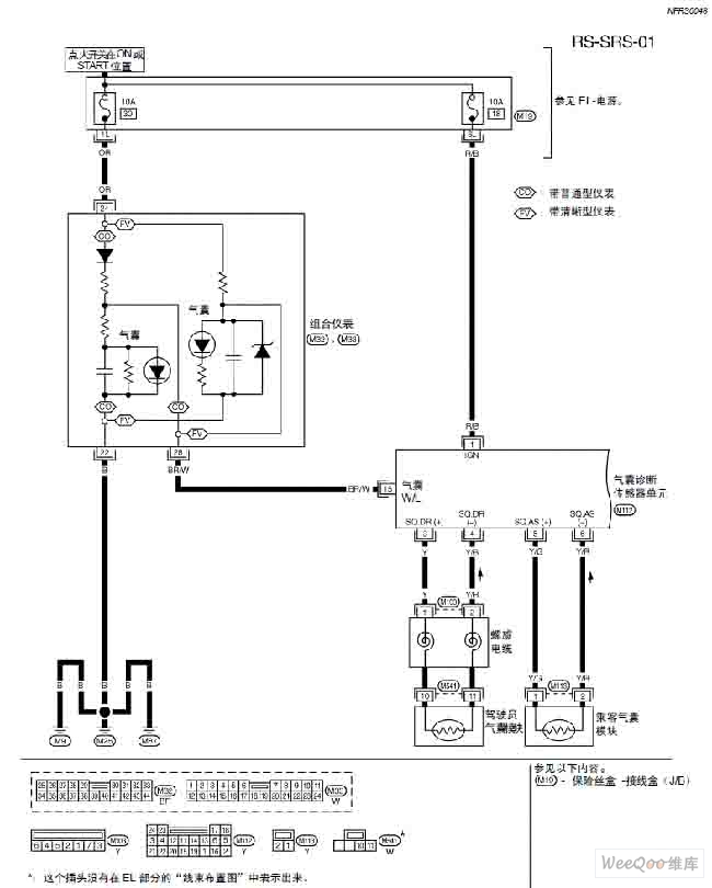
TEANA A33-RS Supplementary Constrained System (SRS)Circuit
Reprinted Url Of This Article:
http://www.seekic.com/circuit_diagram/Audio_Circuit/TEANA_A33_RS_Supplementary_Constrained_System_(SRS)Circuit_One.html
Print this Page | Comments | Reading(3)
Code: