Published:2009/7/6 20:45:00 Author:May | From:SeekIC

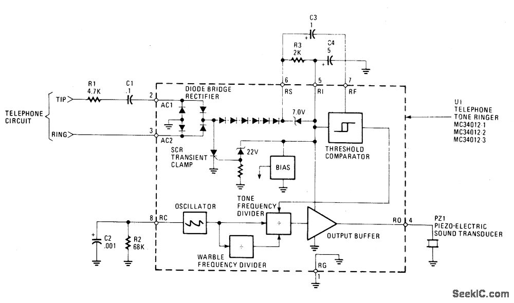
The MC34012 tone-ringer chip derives its power by rectifying the ac ringing signal.That signal is normally at 20 Hz and measures between 70 and 130 volts rms. It uses that power for the tone generator and to drive the piezoelectric transducer. The sound that is produced is a warble that varies between two frequencies, f0/4 (f0 - 4) f0/5.The clock, or fundamental, frequency, f0, is generated by a relaxation oscillator. That oscillator has R2 and C2 as its frequency setting components providing a selectable range of 1 kHz to 10 kHz. Selecting different values for R2 and/or C2 changes the clock frequency, which in turn varies the warble frequencies. The MC34012 chip comes in three different warble rates at which the warble frequencies (f0/4, f0/5) are varied. These warble rates are f0/320, f0/640, or f0/160 and the different chips are designated as MC34012-1, -2, and -3, respectively. For example: with a 4.40 kHz oscillator frequency, the MC34012-1 produces 800 Hz and 1000 Hz tones with a 12.5 Hz warble rate. The MC34012-2 generates 1600 Hz and 2000 Hz tones with a similar 12.5 Hz warble frequency from an 8.0 kHz oscillator frequency. MC34012-3 will produce 400 Hz and 500 Hz tones with a 12.5 warble rate from a 2.0 kHz oscillator frequency.
Reprinted Url Of This Article:
http://www.seekic.com/circuit_diagram/Audio_Circuit/TONE_RINGER.html
Print this Page | Comments | Reading(3)
Code: