Published:2011/6/9 21:00:00 Author:qqtang | Keyword: single chip, integrated circuit | From:SeekIC





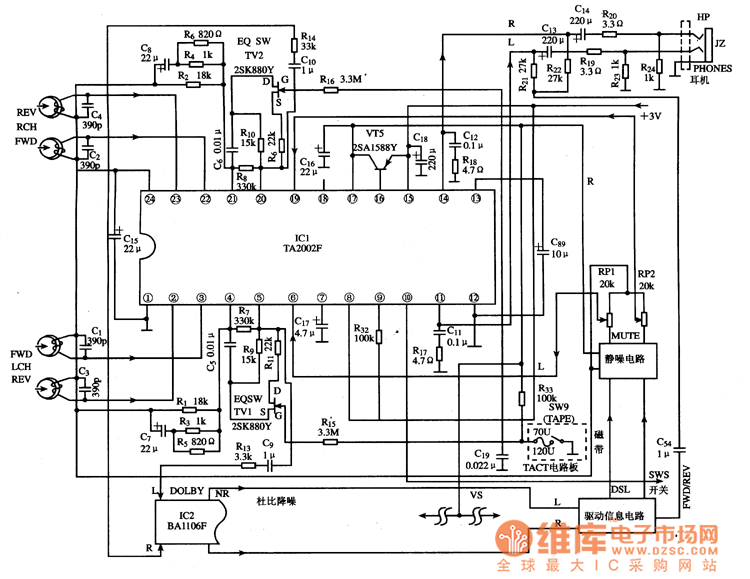
TA2002F is theplayback single chip integrated circuit produced by Toshiba, which is widely used in Aiwa and Toshiba walkmen.1.function featuresTA2002F contains the bias circuit and two teams of separated pre-amplifier, tape forward/backward shifting electric switches, two teams of post-stage amplifier, tape type selecting and wave filtering circuits, etc. Its internal circuit are shown in Figure 1.Figure1 the internal circuit of TA2002F2. Main feature parametersMain feature parameters of TA2002F are listed in table 1.
Reprinted Url Of This Article:
http://www.seekic.com/circuit_diagram/Audio_Circuit/The_playback_single_chip_integrated_circuit.html
Print this Page | Comments | Reading(3)
Code: