Published:2011/5/17 6:07:00 Author:Sue | Keyword: Agricultural Products, Automatic, Drying Case | From:SeekIC

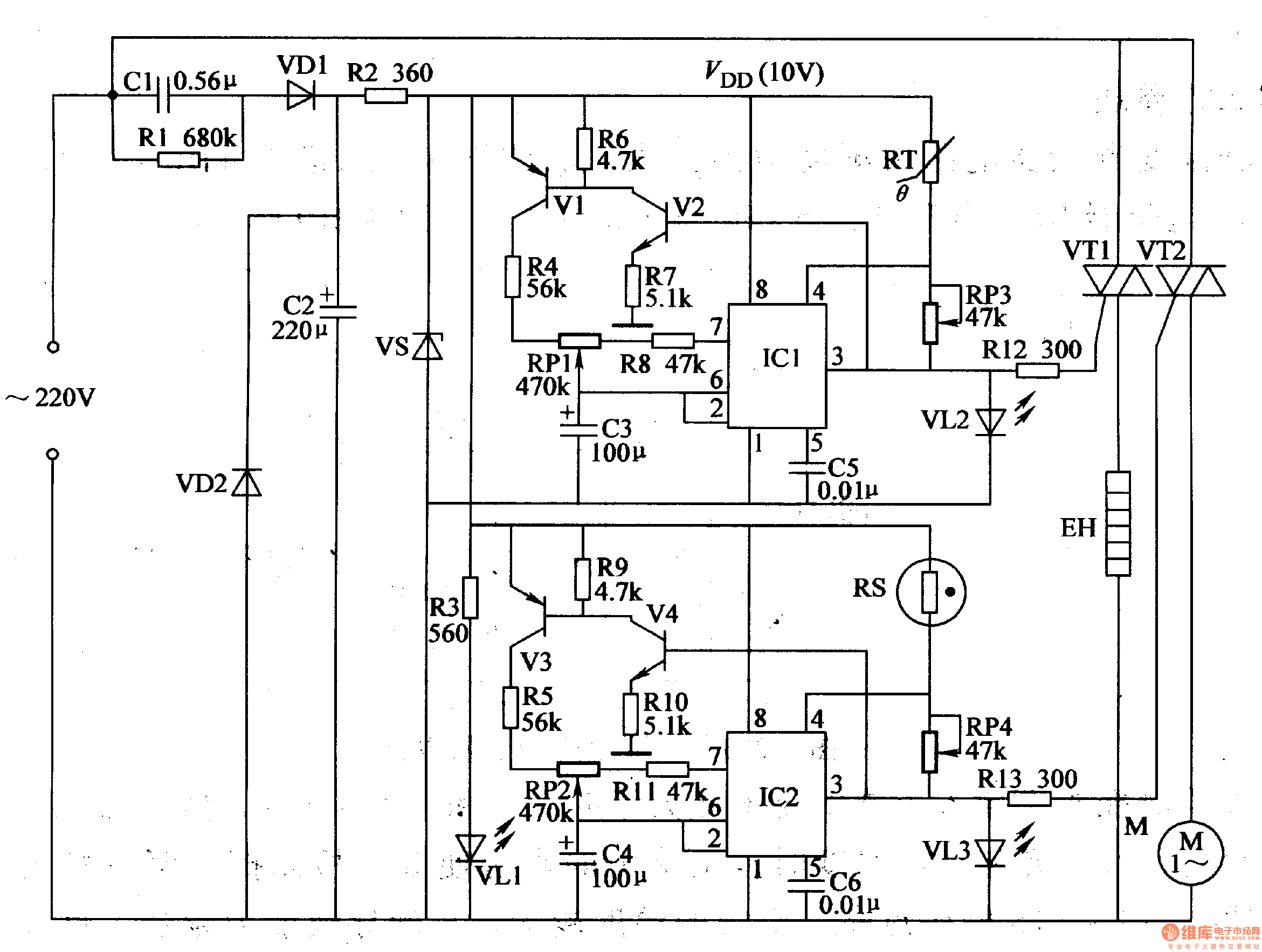
After the drying case begin to work, RS’s resistance value becomes smaller, and IC2’s 4 pin’s voltage becomes higher, making the oscillator begin to work. IC2’s 3 pin outputs high level, illuminating VL3, and M begins to drive the steam out of the case. When C4’s voltage reaches 6.7V, 3 pin outputs low level and M stops working. Then C4’s voltage becomes lower, illuminating VL3 again, and M begins to work. When the it is not too wet, IC’2 will stop working. When it is too wet, IC2 works again. So the circuit works like this until the product is dry and VL3 is not illuminated.
Reprinted Url Of This Article:
http://www.seekic.com/circuit_diagram/Automotive_Circuit/Agricultural_Products_Automatic_Drying_Case.html
Print this Page | Comments | Reading(3)
Code: