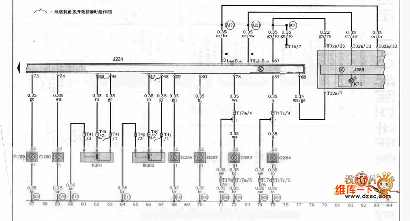
Published:2011/5/15 4:44:00 Author:John | Keyword: Automatic Transmission | From:SeekIC

Reprinted Url Of This Article:
http://www.seekic.com/circuit_diagram/Automotive_Circuit/Audi_A4_Car_01V_Automatic_TransmissionABS_and_SRS_control_circuit.html
Print this Page | Comments | Reading(3)
Code: