Published:2011/10/18 21:40:00 Author:Ecco | Keyword: BMW , wiper , washer | From:SeekIC

Reprinted Url Of This Article:
http://www.seekic.com/circuit_diagram/Automotive_Circuit/BMW_wiper_and_washer_circuit.html
Print this Page | Comments | Reading(3)
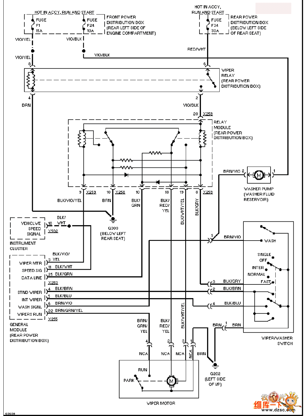
Code: