Published:2011/5/16 5:00:00 Author:Sue | Keyword: Biochemical, Incubator, Controller | From:SeekIC

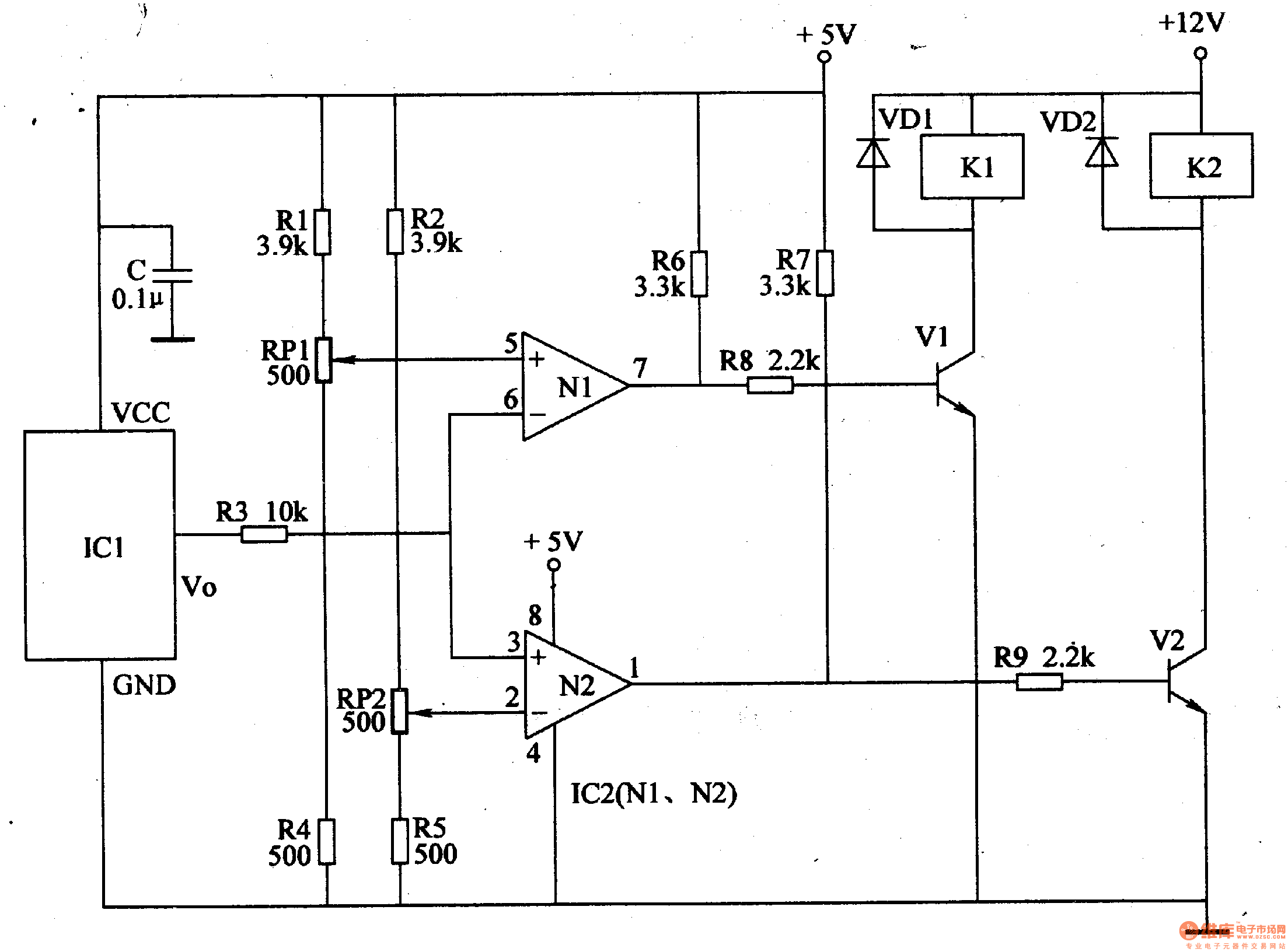
When the temperature is within the proper range, IC2's 2 pin's voltage is higher than that of 5 pin. 3 pin, 6 pin and 2 pin have the same voltage. 1 pin and 7 pin output low level, and k1, k2 are not connected. The cooling and heating circuits don't work.
When the temperature is higher than the set highest temperature, IC2's 3 pin's and 6 pin's voltage will be higher than that of 2 pin and 5 pin. IC2's 1 pin will have a high level instead of low level, making V2 connected and K2 connected. Its normally open contactor is connected, making the cooling system begin to work. When the temperature is lower than the set lowest temperature, IC2's 3 pin and 6 pin will have a lower voltage than 2 pin and 5 pin. IC2's 7 pin will have a high level,making V1 connected, and its normally open contactor is connected, making the heating circuit begin to work.
Reprinted Url Of This Article:
http://www.seekic.com/circuit_diagram/Automotive_Circuit/Biochemical_Incubator_Controller.html
Print this Page | Comments | Reading(3)
Code: