Published:2011/3/21 1:27:00 Author:Nicole | Keyword: Cadillac, heated seat | From:SeekIC

Reprinted Url Of This Article:
http://www.seekic.com/circuit_diagram/Automotive_Circuit/Cadillac_deville_heated_seat_circuit_diagram.html
Print this Page | Comments | Reading(3)
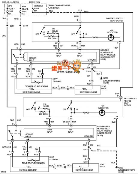
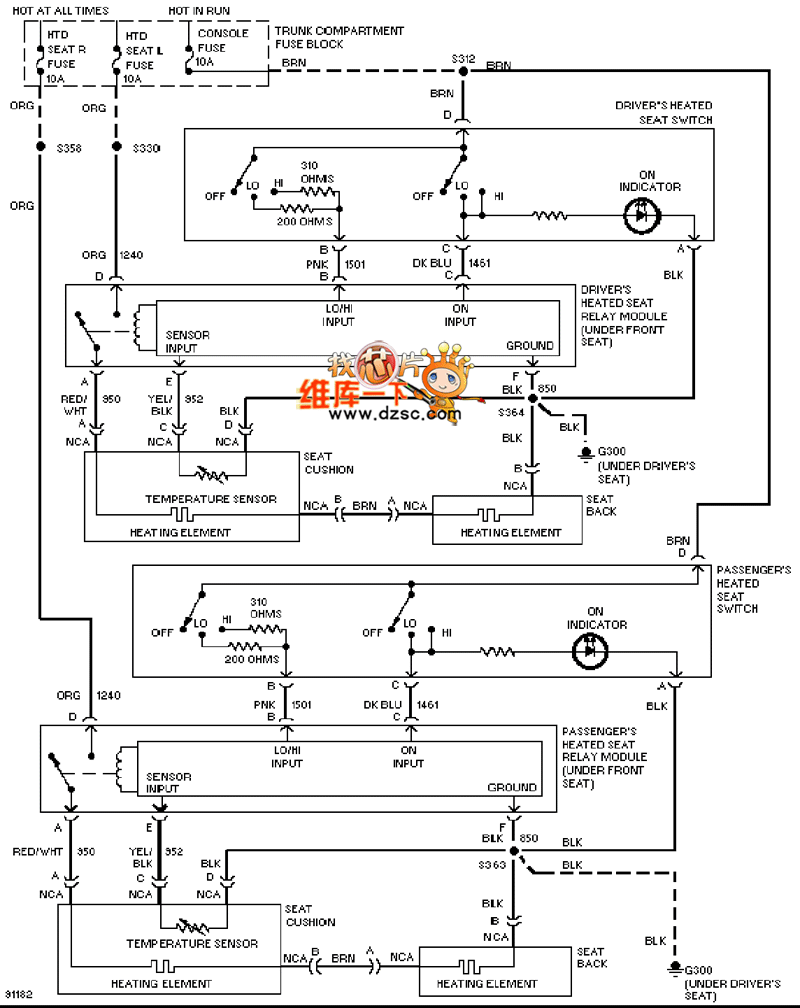
Code: