Published:2011/7/26 8:08:00 Author:Robert | Keyword: Cheetah, SUV, Automatic, Transmission | From:SeekIC







The pictures show the Cheetah SUV automatic transmission circuits.
In picture 1 the part 1 is connected to the charging system and ignition system. The part 2 is reserve connector. The part 3 is connected to clock and instruments. The part 4 is automatic transmission ECU. The part 5 is connected to brake alarm lamp, the light monitor, ignition key not-pulling reminder, seat belt not-tying alarm buzzer, instrument, seat belt not-tying alarm lamp.
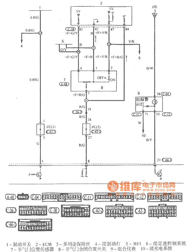
In picture 2 the part 1 is brake switch. The part 2 is ECM. The part 3 is multi-purpose fuse. The part 4 is connected to the brake lamp. The part 5 is MFI. The part 6 is connected to constant speed control system. The part 7 is throttle position sensor. The part 8 is throttle full-closing position switch. The part 9 is instrument cluster. The part 10 is connected to charging system.
In picture 3 the part 1 is multi-purpose fuse. The part 2 is rear lamp relay. The part 3 is special fuse. The part 4 is connected to front lamp washers. The part 5 is connected to clock, rear lamp, parking lamp, logo lamp, license plate lamp. The part 6 is connected to air conditioner. The part 7 is connected to radio, turning signal lamp, danger alarm lamp. And so on.
Reprinted Url Of This Article:
http://www.seekic.com/circuit_diagram/Automotive_Circuit/Cheetah_SUV_Automatic_Transmission_Circuit.html
Print this Page | Comments | Reading(3)
Code: