Published:2011/5/8 6:06:00 Author:Rebekka | Keyword: China car engine | From:SeekIC

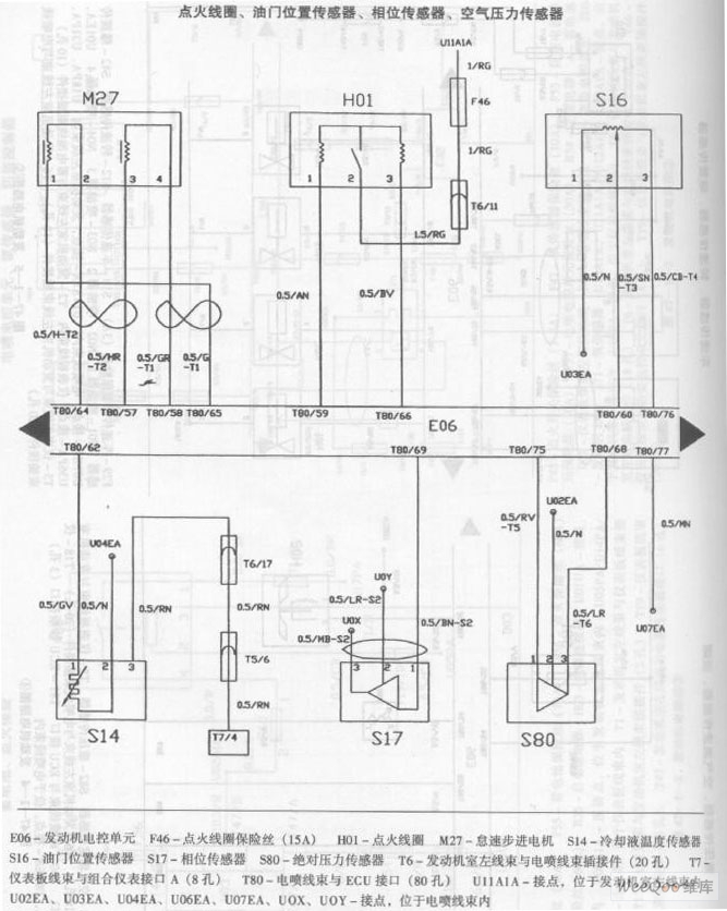
Ignition coil, throttle position sensor, phase sensor, air pressure sensor.
Reprinted Url Of This Article:
http://www.seekic.com/circuit_diagram/Automotive_Circuit/China_car_engine_circuit_diagram_6.html
Print this Page | Comments | Reading(3)
Code: