Published:2011/5/8 6:29:00 Author:Rebekka | Keyword: China vehicle engine circuit | From:SeekIC

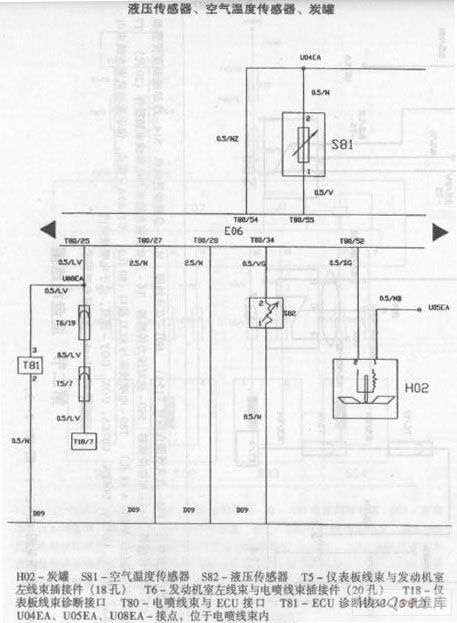
China vehicle engine circuit diagram.
Reprinted Url Of This Article:
http://www.seekic.com/circuit_diagram/Automotive_Circuit/China_vehicle_engine_circuit_diagram.html
Print this Page | Comments | Reading(3)
Code: