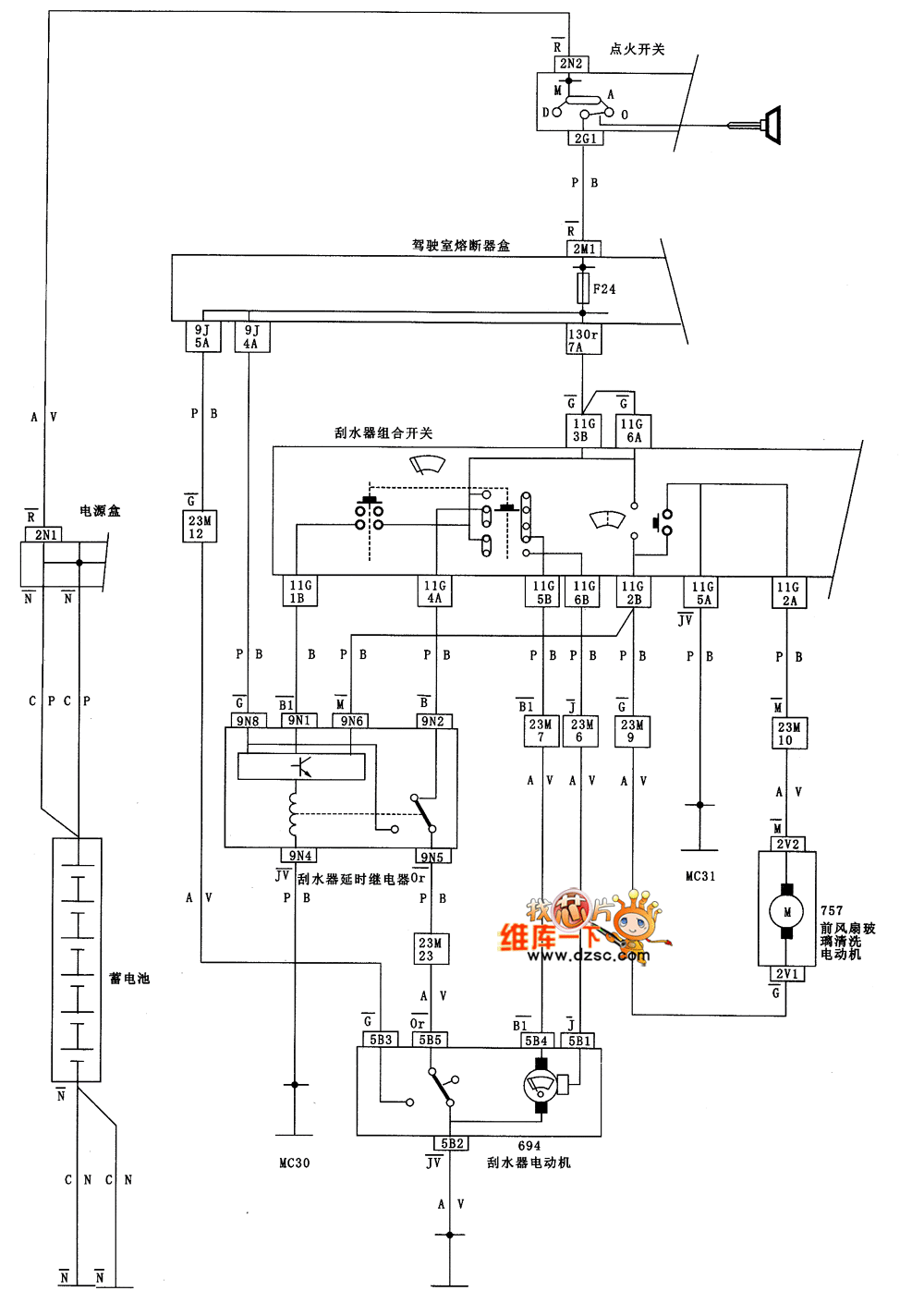
Published:2011/5/11 1:50:00 Author:Nicole | Keyword: DONGFENG Citroen Elysee, wiper, cleaning equipment | From:SeekIC


Reprinted Url Of This Article:
http://www.seekic.com/circuit_diagram/Automotive_Circuit/DONGFENG_Citroen_Elysee_wiper_and_cleaning_equipment_circuit_diagram.html
Print this Page | Comments | Reading(3)
Code: