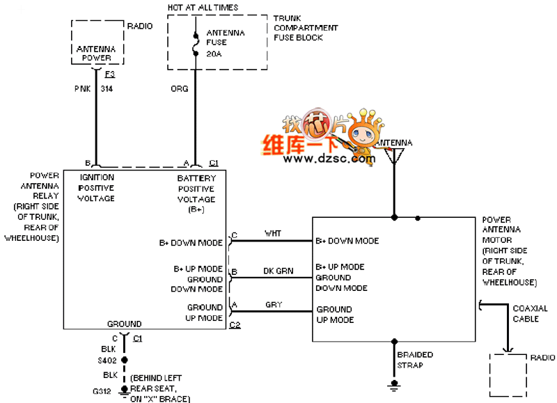
Published:2011/3/20 22:56:00 Author:Nicole | Keyword: Kreisler, power antenna | From:SeekIC

Reprinted Url Of This Article:
http://www.seekic.com/circuit_diagram/Automotive_Circuit/Kreisler_cetera_power_antenna_circuit_diagram.html
Print this Page | Comments | Reading(3)
Code: