Published:2009/7/16 3:44:00 Author:Jessie | From:SeekIC

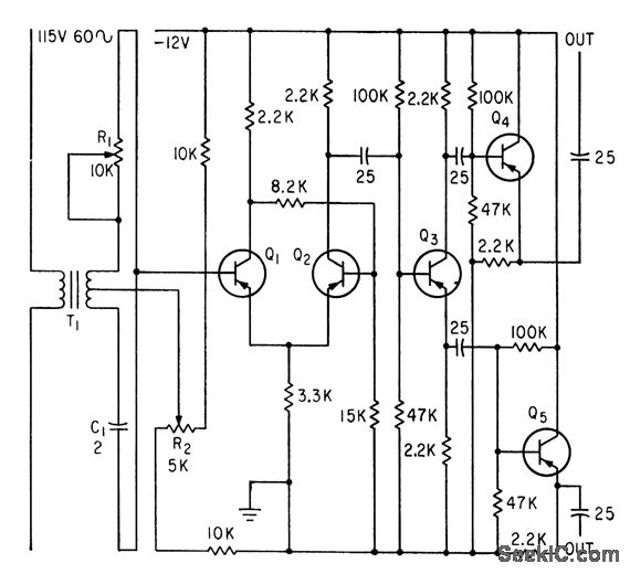
Bistable multivibrator Q1-Q2 is triggered by II through master phasing network R1-C1. R2 adjusts duty cycle. Output signal goes to frequency comparator that makes lab engine duplicate parameters recorded on magnetic tape during actual road run.-V. C. Vanderbilt and C. L. Zimmer, Magnetic Tape Recorder Programs Engine Dynamometer Tests, Electronics, 33:51, p 74-77.
Reprinted Url Of This Article:
http://www.seekic.com/circuit_diagram/Automotive_Circuit/LINE_TRIGGERED_SQUARE_WAVE_GENERATOR.html
Print this Page | Comments | Reading(3)
Code: