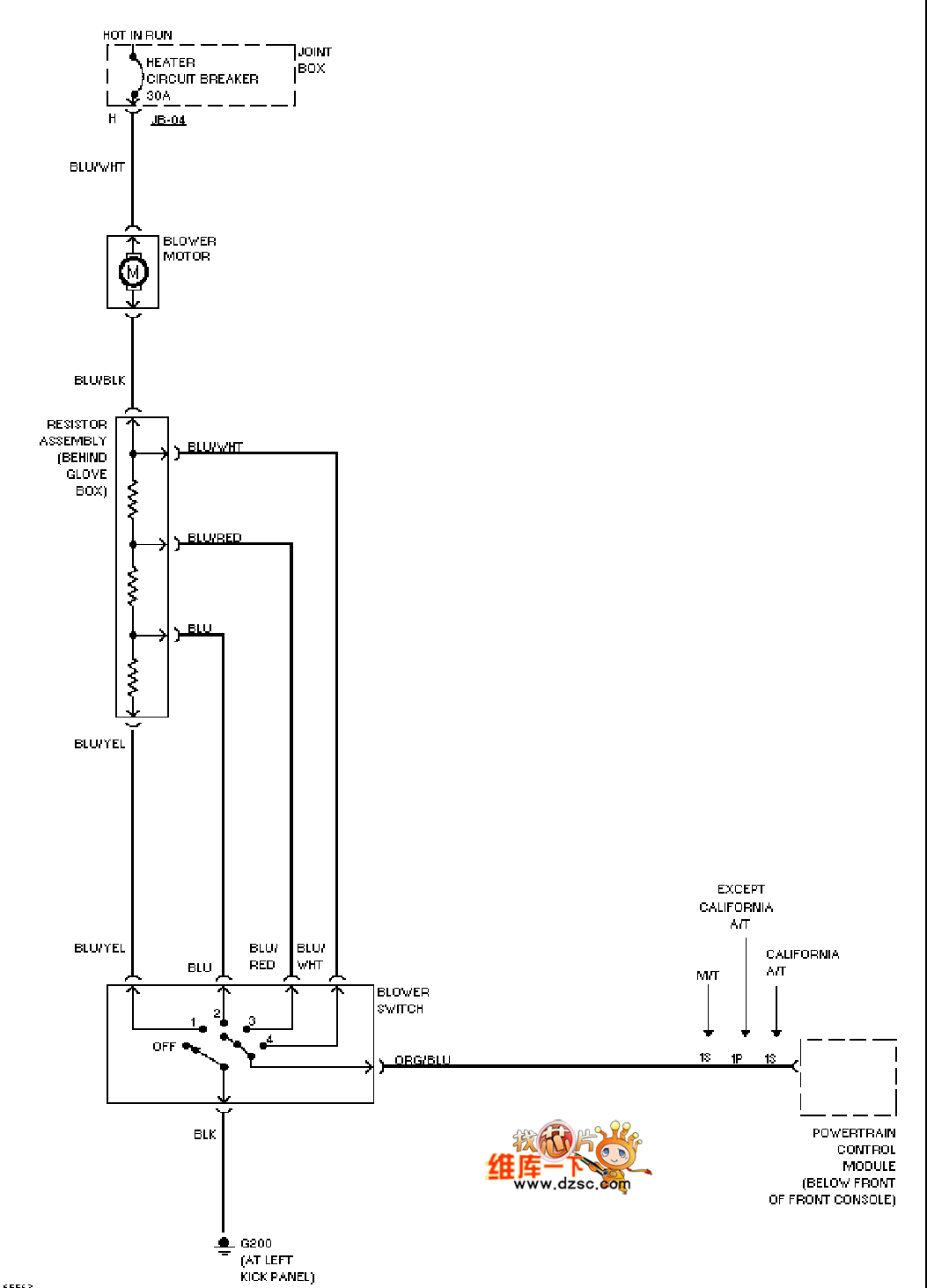
Published:2011/8/24 1:52:00 Author:Ecco | Keyword: Mazda heater | From:SeekIC

Reprinted Url Of This Article:
http://www.seekic.com/circuit_diagram/Automotive_Circuit/Mazda_heater_circuit_diagram.html
Print this Page | Comments | Reading(3)
Code: