Published:2011/6/20 9:25:00 Author:Nancy | Keyword: Nissan, lighting circuit | From:SeekIC

Reprinted Url Of This Article:
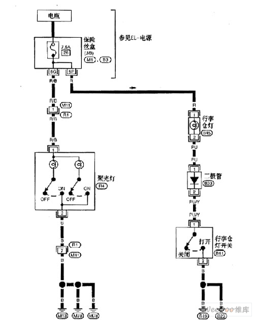
http://www.seekic.com/circuit_diagram/Automotive_Circuit/Nissan_A32_EL_lighting_circuit_2.html
Print this Page | Comments | Reading(3)
Code: