Published:2011/4/20 21:09:00 Author:muriel | Keyword: SHANGHAI GM BUICK(Excelle), saloon car , rearview mirror | From:SeekIC

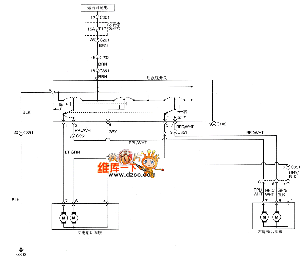
Figure SHANGHAI GM BUICK(Excelle)saloon car rearview mirror circuit diagram
Reprinted Url Of This Article:
http://www.seekic.com/circuit_diagram/Automotive_Circuit/SHANGHAI_GM_BUICK(Excelle)saloon_car_rearview_mirror_circuit_diagram.html
Print this Page | Comments | Reading(3)
Code: