Published:2011/4/18 1:43:00 Author:muriel | Keyword: SHANGHAI GM BUICK(LaCROSSE), saloon car , supplementary restraint system | From:SeekIC

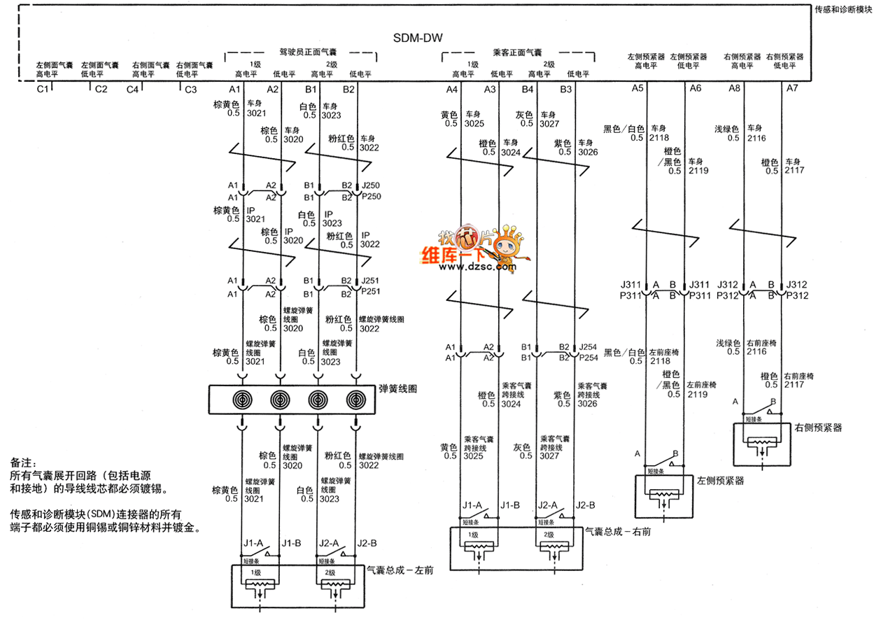
SHANGHAI GM BUICK(LaCROSSE) saloon car supplementary restraint system circuit diagram(two) is as shown
Remarks:
The core wires of all loop expaned airbags must be tinned. All terminals of Sensing and diagnosis module (SDM) must use Cu-Sn or Copper-zinc and get gilded.
Reprinted Url Of This Article:
http://www.seekic.com/circuit_diagram/Automotive_Circuit/SHANGHAI_GM_BUICKLaCROSSE_saloon_car_supplementary_restraint_system_circuit_diagramtwo.html
Print this Page | Comments | Reading(3)
Code: