Published:2011/4/21 21:25:00 Author:muriel | Keyword: SHANGHAI GM BUICK(Royaum), saloon car, vehicle control module | From:SeekIC

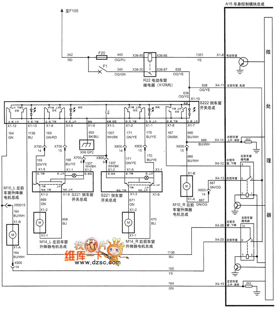
Figure SHANGHAI GM BUICK(Royaum) saloon car vehicle control module circuit diagram(five)--power sunroof
Reprinted Url Of This Article:
http://www.seekic.com/circuit_diagram/Automotive_Circuit/SHANGHAI_GM_BUICKRoyaum_saloon_car_vehicle_control_module_circuit_diagramfive.html
Print this Page | Comments | Reading(3)
Code: