Published:2011/4/21 20:17:00 Author:muriel | Keyword: SHANGHAI GM Chevrolet(Sail), saloon car, air condition system | From:SeekIC

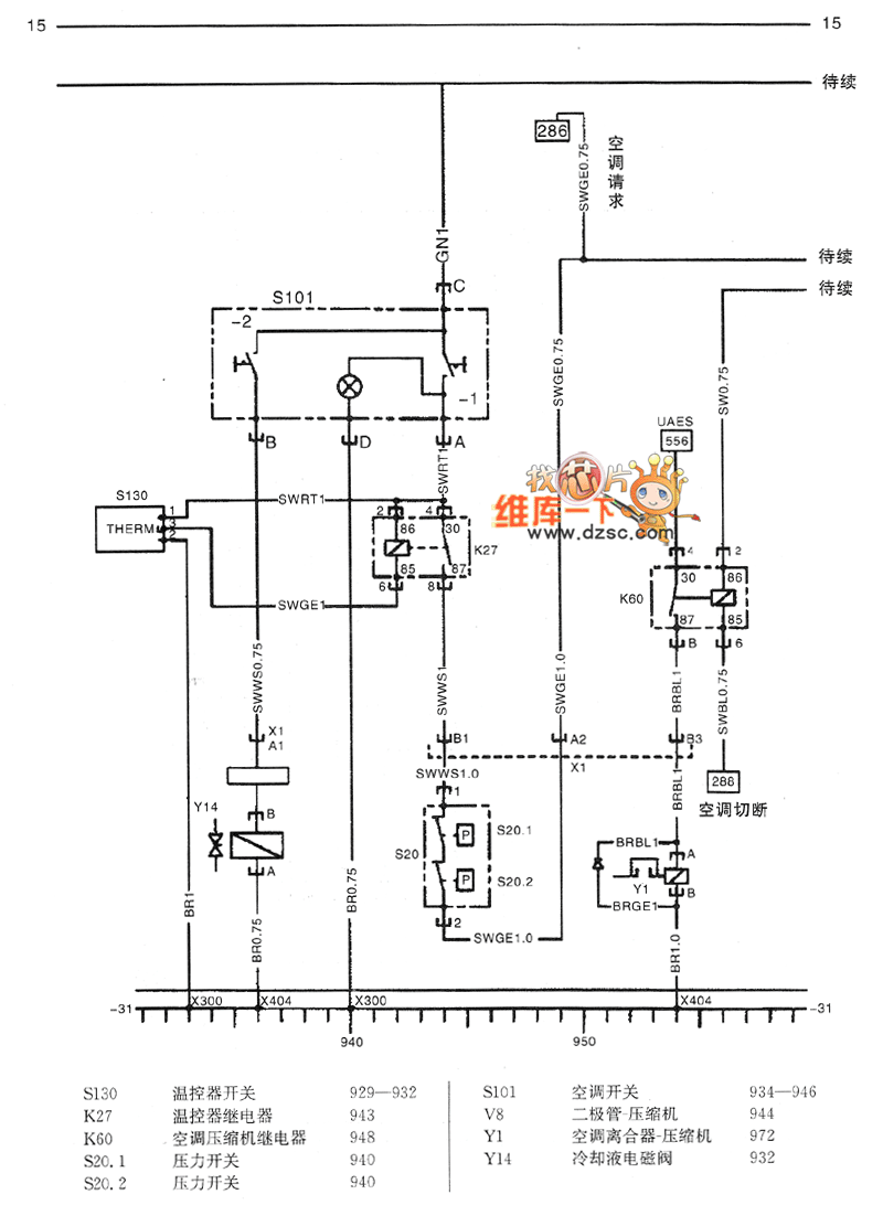
Figure SHANGHAI GM Chevrolet(Sail)saloon car air condition system circuit diagram(two)
S130 thermostat switch 929-932K27 thermostat relay 943K60 air condition compressor relay 948S20.1 pressure switch 940S20.2 pressure switch 940S101 air condition switch 934-946V8 diode-compressor 944Y1 air condition clutch-compressor 972Y14 coolant solenoid valve 932
Reprinted Url Of This Article:
http://www.seekic.com/circuit_diagram/Automotive_Circuit/SHANGHAI_GM_Chevrolet(Sail)saloon_car_air_condition_system_circuit_diagramtwo.html
Print this Page | Comments | Reading(3)
Code: