Published:2011/4/18 20:45:00 Author:muriel | Keyword: Shanghai GM BUICK(Excelle), saloon car, lighting system | From:SeekIC

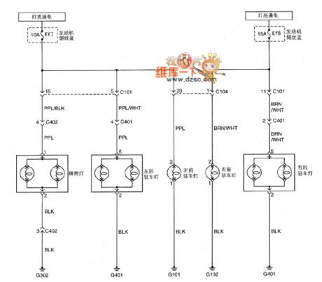
Figure Shanghai GM BUICK(Excelle)saloon car lighting system circuit diagram(six)
Reprinted Url Of This Article:
http://www.seekic.com/circuit_diagram/Automotive_Circuit/Shanghai_GM_BUICK(Excelle)saloon_car_lighting_system_circuit_diagramsix.html
Print this Page | Comments | Reading(3)
Code: